В последнее время получили распространение охранные системы с автозапуском. Одной из них стала автосигнализация Leopard, принадлежащая к модельному ряду «LS-90/10». Есть отзывы, где сказано, что системы указанного бренда очень просты в подключении. Но завести мотор автозапуском в результате получается не у всех: не учитываются нюансы, о которых в базовой инструкции говорится мало. Например, в некоторых авто нужно включать поддержку зажигания, и такая возможность в системах Леопард предусмотрена. Подробней об этой и других возможностях рассказывается дальше. Приятного чтения.
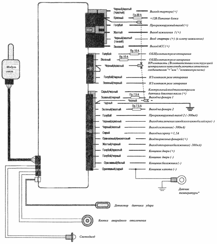
Распайка силового разъема
Провода, подключаемые к 6-контактному разъему, всегда соединяют с клеммами замка зажигания. По красному проводу система получает питание, а желтый шнур нужно обязательно подключить тоже. Даже если не пользуются автозапуском, этот шнур соединяют с клеммой «15» (15/1). Что именно подключать дальше, зависит от особенностей авто.

Заметим, что шнур питания аксессуаров (ACC) не будет получать напряжение в момент работы стартера. Это свойство как раз и отличает его от провода, соединяемого с 15-й клеммой. В большинстве авто, где есть две линии зажигания, шнур в зеленой оболочке соединяют с клеммой «15/2».
Теперь рассмотрим, как нужно поступить с программируемым выходом. Когда старт двигателя производится автозапуском, напряжение на этом выходе появляется через минуту, если отсчитывать время от подачи команды. Вряд ли такой вариант будет кем-то использоваться. Но согласно инструкции, предусмотрено еще три варианта:
- Импульс перед запуском стартера;
- Дублирование выхода «зажигание 1»;
- Дублирование выхода на стартер.
Если один из указанных пунктов является подходящим, выполните выбор при настройке «опции 1». О программировании сигналок будет рассказываться дальше.
Основной разъем и особенности подключения
Если оборудуете систему автозапуском, обязательно подключайте не только силовой, но и слаботочный разъем, а точнее, три следующих провода: серо-черный, черно-красный, оранжево-фиолетовый.

Провод «массы» тоже подключать обязательно. Петель выбора КПП в разъеме нет – настройка выполняется программно. Нет здесь и входа контроля «ручника», обычно используемого в авто с МКП. Просто, автосигнализация Leopard имеет особенности не только в схеме, но и в методах эксплуатации. Например, в ходе подготовки к автозапуску нажимают на педаль, а не только задействуют «ручник». То есть, оранжево-фиолетовый провод подключают к микрокнопке тормоза, причем, вне зависимости от типа КПП.
Изучив отзывы, можно понять, что датчик температуры в некоторых случаях работает неправильно. Однако в инструкции ясно сказано, что нельзя подключать датчик к шнуру, получающему потенциал «+12». Обычно в проводке штатный концевик соединен с лампой подсветки. Знайте, что когда капот закрыт, нить лампы передает напряжение.
Управлять обходчиком иммобилайзера должен соответствующий провод (черно-красный). Ну а вход контроля двигателя подключают одним из трех способов:
- К лампе давления масла;
- К лампе заряда АКБ;
- К выходу таходатчика.
В последнем случае система работает надежно. Два первых варианта используют по необходимости, кстати, в настройках между ними различий нет – каждому соответствует одно и то же значение.
На оранжево-фиолетовом шнуре напряжение «+12» должно появляться тогда, когда нажата педаль тормоза. Другие варианты подключения – не допустимы. А если автозапуск не используется, подключение можно пропустить: на функции охраны контроль тормоза не влияет.
Программирование системы «с нуля»
Все опции, которые можно настраивать, собраны в двух разных таблицах. В каждой содержится 10 элементов:

Чтобы контролировать состояние системы, нажимают на клавишу 3. Если мотор был заведен, должен отображаться значок «Дым». Запуск будет производиться, если сигналку установили на авто с АКП. Для машин с механической коробкой нужно проводить «подготовку».
Процедура подготовки к автозапуску
Итак, сигналка установлена на авто с МКП и опции 3 присвоено значение 2. Тогда, оставляя машину на стоянке, нужно всегда выполнять действия:
- При работающем двигателе нажимают педаль тормоза;
- Удерживая педаль, коротко нажимают на кнопку 2;
- Педаль тормоза можно отпустить, ключ – изъять, но мотор не заглохнет;
- За полминуты покидают салон и закрывают все двери;
- Если задействовать охрану, двигатель будет остановлен или продолжит работать до отключения турботаймера;
- Если охрана не задействуется, мотор останавливается через 30 секунд после шага 3.
На шаге 3, по идее, включается поддержка зажигания. Если же мотор на этом шаге глохнет, нужно усложнить шаг 2: удерживая педаль, сначала жмут кнопку 2, а затем – клавишу 1. Все нажатия выполняются коротко.

В последнем абзаце указано, как поддержка зажигания задействуется вручную. Не ищите эту последовательность в штатной инструкции – там есть только «пояснительная таблица».
Управление автозапуском и турботаймером
В тексте уже рассматривалось, как нужно выполнять дистанционный запуск. Последовательность начинается с нажатия на кнопку 1. Затем следует мелодичный сигнал, а дальше можно нажать на одну из клавиш:
- Клавише «1» соответствует дистанционный запуск либо останов;
- Включайте или отключайте периодический запуск по нажатию кнопки «2» (см. опцию 7);
- Клавише «3» соответствует включение либо отключение турботаймера;
- Кнопка «4» управляет опцией запуска в заданное время (по таймеру).
Включить или выключить температурный автозапуск можно так: кнопку 1 жмут дважды длительно.

Важно знать, что запуск по температуре срабатывает не чаще, чем раз в 2 часа. Вот откуда появляются отзывы, что опция работает неправильно (якобы «через раз»).
Осталось рассмотреть, как настраивать таймер:
- Кнопку 4 жмут и удерживают 4 секунды;
- Кнопками 1 и 2 устанавливают часы;
- Снова нажимают на клавишу 4, но теперь – коротко;
- Устанавливают минуты;
- 8 раз нажимают на клавишу 4;
- Устанавливают значение часов таймера;
- 9 раз нажимают на клавишу 4;
- Выбирают значение минут таймера.
Если символ «Clock Start» не горит, задействуйте опцию, как указано выше. Настройка будет запомнена, даже если опцию отключить. А вообще таймер должен срабатывать один раз в сутки.
Настройка датчика удара
Сначала чувствительность датчика находится в «среднем» значении. Можете его поменять:
- Кнопку 4 жмут две секунды и, отпустив ее, снова нажимают коротко;
- Клавишами 1 и 2 выбирают значение;
- Выполняют действия «шага 1».
Проводить настройку можно и по-другому. Надо будет наносить удары.
Итак, рассмотрим основную последовательность:
- Проводят «шаг 1», как указано выше;
- Коротко дважды нажимают на клавишу 3;
- Появится надпись SF – нанесите удар легкой силы;
- Появится надпись Hd – нанесите удар средней силы, дождитесь двух сигналов сирены;
- Если появится надпись 00, повторите «шаг 2», затем появятся «прочерки» – повторите «шаг 2» еще раз.
Допустим, система перешла к «шагу 5». Значит, датчик нужно настраивать «с нуля». Дальше используется любой из методов. Желаем удачи.
Видео с обзором всех опций
Источник
LS 90/10 EC
Руководство пользователя и инструкция по установке
Автомобильная охранная система с двусторонней связью LEOPARD LS 90/10 ЕС сконструирована для охраны дверей, капота, багажника и внутрисалонного пространства автомобиля, звукового, визуального и радио оповещения владельца о текущем состоянии охранной системы и охраняемого автомобиля. Кроме этого, LEOPARD LS 90/10 ЕС предотвращает несанкционированный запуск двигателя.
В состав LEOPARD LS 90/10 ЕС входит система управления запуском двигателя, способная работать на автомобилях с любым типом двигателя и коробки передач.
Пульты дистанционного управления сигнализацией
Двунаправленный пульт дистанционного управления с функцией пейджера.
Представляет собой миниатюрное приемопередающее устройство с пиханием от 1,5 вольтовой батарейки (тип LR03AAA), которой хватает примерно на 6 месяцев эксплуатации. На пульте расположены четыре кнопки управления и ЖК-дисплей для индикации состояния системы, выполнения команд и причины включения тревоги. При нажатии любой из кнопок пульта передатчик формирует и передает кодированную радиокоманду, которая меняется при каждом новом нажатии кнопки, предотвращая тем самым возможность перехвата кода Вашей сигнализации код-граббером.
В случае приема встроенным в пульт пейджером сигнала тревоги, Вы услышите звуковой сигнал и на ЖК-дисплее отобразится соответствующая пиктограмма.
Индикация состояний
Режим охраны. Отключены звуковые сигналы подтверждения
Отключена предупредительная зона датчиков
Полное отключение датчиков
Сработала предупредительная зона датчика
Сработала основная зона датчика
Включен режим пассивного иммобилайзера
Включен режим турбо таймера
Включен режим периодического запуска двигателя
Включен режим температурного запуска двигателя
Включен режим запуска в заданное время
Включен таймер обратного отсчета
Режим настройки предварительной зоны датчика удара
Режим настройки основной зоны датчика удара
Ошибка при настройке датчика
Настройка датчика удара завершена
Однонаправленный пульт дистанционного управления сигнализацией.
Миниатюрный радиопередатчик, питающийся от 3 вольтовой батарейки (CR2032), которой хватает примерно на 1 год эксплуатации. Существенное снижение дальности приема системой команд передатчика говорит о необходимости замены батарейки. На пульте расположены четыре кнопки управления и индикаторный светодиод. Алгоритм формирования и передачи управляющих команд идентичен двунаправленному пульту управления. Однонаправленный пульт предназначен только для управления сигнализацией.
Таблица команд пультов управления.
| Функция | Кнопка | Кнопка | Кнопка | Кнопка | Примечание |
|---|---|---|---|---|---|
| Постановка на охрану | * | Зажигание ВЫКЛ | |||
| Снятие с охраны | * | Зажигание ВЫКЛ | |||
| Запирание дверей | * | Зажигание ВКЛ | |||
| Отпирание дверей | * | Зажигание ВКЛ | |||
| Отключение предупредительной зоны датчика | * * | Охрана включена | |||
| Полное отключение датчика | * * * * | Охрана включена | |||
| Включение режима бесшумной постановки/ снятия с охраны. | * | ||||
| Включение/выключение режима пассивного иммобилайзера | 2 | * | |||
| Включение/выключение автопостановки | 2 | * | |||
| Отключение блокировки двигателя в режиме пассивного иммобилайзера | * | ||||
| Отпирание багажника (или другая запрограммированная функция) | 2 * | ||||
| Охрана с заведенным двигателем | * дверь закрыта |
* Дверь открыта |
Зажигание ВКЛ | ||
| Включение поддержки зажигания (резервирование запуска для механической КПП) | * дверь закрыта |
* Дверь закрыта |
Зажигание ВКЛ. Нажата педаль тормоза | ||
| Поиск | * * | ||||
| Anti Hi-jack | 2 | 2 | Зажигание ВКЛ | ||
| Valet-режим | * 2 |
||||
| Проверка состояния системы и температуры | * | ||||
| Дистанционный запуск двигателя | 2 * |
||||
| Включение/выключение режима автоматического периодического запуска двигателя | 2 ![]() |
* | |||
| Включение/выключение режима температурного запуска двигателя | 2 2 |
||||
| Включение/выключение запуска двигателя в заданное время | 2 ![]() |
* | |||
| Включение/выключение режима турбо таймера | 2 ![]() |
* | |||
| Включение блокировки кнопок двунаправленного пульта | * | * | |||
| Выключение блокировки кнопок двунаправленного пульта | * | * | |||
| Вход в программирование временных режимов | 4 | ||||
| Включение режима настройки датчика удара | 2 * | Охрана отключена |
2 нажать и удерживать кнопку нажатой более 2 секунд дважды
* * нажать кнопку в течение 1 секунды
последовательность нажатия кнопок
Аварийное отключение сигнализации.
В Вашей охранной системе предусмотрены простой и кодовый режимы аварийного отключения, которые Вы можете выбрать с помощью программирования.
В случае если пульт управления сигнализацией отсутствует или неисправен для снятия сигнализации с охраны: откройте дверь и оставьте ее открытой, включите зажигание, нажмите кнопку аварийного отключения 3 раза или введите PIN код (если программно включен кодовый режим), затем выключите зажигание.
- Откройте дверь и оставьте ее открытой.
- Включите зажигание.
- Нажмите кнопку аварийного отключения число раз равное первой цифре установленного PIN кода.
- Выключите и снова включите зажигание.
- Нажмите кнопку аварийного отключения число раз равное второй цифре PIN кода.
- Выключите зажигание. Если PIN код введен правильно, система снимется с охраны.
- При работающем двигателе и открытой двери нажмите кнопку
пульта. - Включится функция поддержки зажигания.
- Выключите зажигание и выньте ключ из замка. Двигатель при этом продолжит работать
- Выйдите из автомобиля и закройте дверь.
- Нажмите кнопку
пульта. - Система встанет на охрану и запрет двери автомобиля. Режим охраны с заведенным двигателем может быть включен на программно заданное время работы двигателя после дистанционного запуска. Если система не снята с охраны до истечения этого времени, она переходит в режим полной охраны.
- Если система поставлена на охрану при заведенном двигателе, датчик удара и блокировка двигателя (кроме блокировки стартера) активированы не будут.
- При включении тревоги включится блокировка и двигатель заглохнет.
- Последует 30 секундная пауза, в течение которой Anti Hi-jack можно отключить, нажав кнопку
пульта управления. - Затем включится 30 секундный режим предупреждения, в течение которого сигнальные фонари будут мигать, сирена будет подавать звуковые сигналы.
- После режима предупреждения включится полная тревога и блокировка двигателя. Тревога продлится 30 секунд. Если зажигание останется включенным или будет включено вновь, тревожные циклы будут повторяться.
- При нажатии педали тормоза при включенном зажигании // Сразу после выключения.
- Через 10 секунд после включения // Сразу после выключения.
- Не будут заперты // Сразу после выключения.
- Функция полностью выключена.
Об установке PIN кода и включении кодового режима читайте в разделе программирование.
Аварийная постановка на охрану.
Если возникает необходимость поставить сигнализацию на охрану в отсутствие исправного пульта управления, нажмите при открытой двери и включенном зажигании кнопку аварийного отключения 3 раза и выключите зажигание. Вы услышите 1 звуковой сигнал, и фонари мигнут 1 раз. Через 20 секунд фонари мигнут 1 раз, система встанет на охрану, не запирая дверей.
При открытии двери или включении зажигания после аварийной постановки на охрану фонари мигнут 4 раза, включится функция 20 секундной задержки включения тревоги, чтобы дать Вам возможность отключить сигнализацию, не используя пульт управления (см. Аварийное отключение сигнализации). Если в течение 20 секунд система не снята с охраны, включится тревога.
Светодиодная индикация состояний системы.
| Состояние | Индикация |
|---|---|
| Охрана включена | Равномерно мигает |
| Охрана отключена | Не горит |
| Valet-режим | Горит постоянно |
| Режим иммобилайзера | Горит постоянно при включенном зажигании |
| Включен режим периодического запуска или запуска в заданное время | Двойные вспышки |
| Включен режим температурного запуска | Тройные вспышки |
| Включены 2 режима запуска двигателя: температурный и периодический (или в заданное время) | Четырехкратные вспышки |
| Двигатель заведен дистанционно или программно | Горит постоянно |
Правила пользования.
Примечание: Приведенные ниже описания звуковой и визуальной индикации пультом дистанционного управления режимов работы сигнализации относятся только к двунаправленному пульту управления. При использовании однонаправленного пульта управления индикация будет производиться только сиреной и сигнальными фонарями.
Для передачи короткой команды с помощью однонаправленного пульта — нажмите и отпустите кнопку, светодиод пульта после отпускания кнопки будет некоторое время мигать. Для формирования 2-х секундной команды — нажмите и удерживайте кнопку, пока светодиод не загорится в постоянном режиме (зеленым цветом).
Управление охранной системой.
Постановка на охрану.
Для постановки сигнализации на охрану нажмите при выключенном зажигании кнопку
пульта управления, если все двери, капот и багажник закрыты, сирена подаст один звуковой сигнал и фонари мигнут один раз, дверные замки закроются (если автомобиль оборудован приводами блокировки замков), включится блокировка двигателя, светодиод начнет мигать равномерными вспышками,
На дисплее пульта появится символ
, и прозвучит один звуковой сигнал.
Если при постановке на охрану не закрыта какая-либо дверь, капот или багажник, Вы услышите 4 сигнала сирены, и фонари мигнут 4 раза. Пульт управления при этом подаст длинный звуковой сигнал, и пиктограммы неисправной зоны появятся на дисплее.
Охрана.
В режиме охраны сигнализация контролирует состояние концевых выключателей дверей, капота, багажника, педали тормоза, включение зажигания, и состояние датчика удара. Кроме того, в режиме охраны блокируется запуск двигателя.
Тревога.
При нарушении какой-либо из зон охраны, на 30 секунд включится сирена и сигнальные фонари. Нажав кнопку
, Вы отключите тревогу в любой момент, не снимая систему с охраны.
Пульт управления звуковым и вибрационным сигналом, а также миганием соответствующей пиктограммы на ЖК-дисплее сообщит Вам о включении тревоги и о причине ее вызвавшей. Если зона, вызвавшая включение тревоги приведена в нормальное состояние (например, открытая дверь закрыта), пиктограмма на дисплее погаснет вместе с выключением тревоги; если нет — пиктограмма продолжит мигать.
Помните, что повторное нажатие кнопки
после отключения тревоги снимет сигнализацию с охраны, но не отключит мигание пиктограммы зоны, вызвавшей включение тревоги, если она не приведена в нормальное состояние. Если зона, вызвавшая включение тревоги придет в нормальное состояние после отключения тревоги, но до снятия системы с охраны, пульт управления подаст короткий звуковой сигнал и пиктограмма автоматически выключится.
Снятие с охраны.
Для снятия сигнализации с охраны нажмите кнопку
. Дважды мигнут сигнальные фонари, дверные замки откроются (если автомобиль оборудован приводами блокировки замков), блокировка двигателя отключится.
На дисплее пульта появится
и прозвучат 2 коротких звуковых сигнала.
Выключение и включение режима звукового подтверждения постановки и снятия с охраны
Чтобы включить режим постановки и снятия с охраны без звукового подтверждения, нажмите кнопку
пульта управления. Если кнопка
нажата при отключенной охране, система встанет на охрану, подтвердив это лишь одной вспышкой фонарей. На дисплее пульта управления появится
. После этого любая постановка и снятие системы с охраны будет подтверждаться только соответствующими вспышками сигнальных фонарей, сирена будет молчать. Для отключения режима тихой постановки/снятия нажмите кнопку
, когда система находится в режиме охраны. На дисплее пульта управления появится 
В режиме охраны, нажимая кнопку
, Вы можете в любой момент отключал, и включать звуковые сигналы подтверждения снятия/постановки на охрану. Отключение сигналов система подтвердит одной вспышкой фонарей, а включение — одной вспышкой фонарей и одним сигналом сирены. Включение или выключение бесшумного режима пульт управления будет подтверждать звуковыми сигналами различного тона.
Дистанционное отключение и включение датчика удара,
В режиме охраны Вы можете полностью или частично отключить датчики, когда, например, в автомобиле необходимо оставить пассажиров или животных. Для отключения предварительной зоны датчика: при включенной охране дважды в течение одной секунды нажмите кнопку
дважды мигнут сигнальные фонари, .мелодичный звуковой сигнал пульта подтвердит отключение и на дисплее появится символ
.Если требуется полностью отключить датчики, еще раз дважды в течение одной секунды нажмите кнопку
. Три вспышки фонарей подтвердят, что датчики полностью отключены. Пульт управления подаст три звуковых сигнала и на дисплее появится символ — 
Нажав еще раз дважды в течение одной секунды кнопку
, Вы включите датчики в режим охраны, о чем система сообщит одним световым сигналом.
Пульт управления подаст один звуковой сигнал и символ —
исчезнет.
Охрана с заведенным двигателем
Чтобы поставить сигнализацию на охрану при заведенном двигателе, например, при кратковременной остановке или для прогрева, выполните следующие действия:
Для снятия системы с охраны нажмите кнопку
пульта. Вставьте ключ в замок и включите зажигание. Если Вы хотите заглушить двигатель, нажмите педаль тормоза, не включая зажигания.
Режим пассивного иммобилайзера
Для включения режима иммобилайзера нажмите и удерживайте до звукового сигнала кнопку
пульта управления, сразу после звукового сигнала нажмите кнопку
Включение и выключение режима пульт управления подтвердит звуковыми сигналами различного тона. При включении режима на дисплее появится надпись 
После того как режим включен, через 30 секунд после выключения зажигания двигатель будет заблокирован. Никакие другие зоны охраны при этом активированы не будут.
Для отключения блокировки двигателя нажмите кнопку
пульта управления или кнопку аварийного отключения при выключенном зажигании.
Для полного отключения режима нажмите кнопки
и
в той же последовательности, как и при включении.
Защита от разбойного нападения Anti Hi-jack
Ваша охранная система имеет 2 варианта активизации и функционирования противоразбойной функции:
Вариант А. При включенном зажигании одновременно нажмите и удерживайте до звукового сигнала кнопки
и
пульта управления, фонари мигнут один раз, подтверждая включение Anti hi-jack.
На пульте управления замигает символ 
Вариант Б. При включенном зажигании нажмите кнопку аварийного отключения. После этого противоразбойная процедура будет активирована, как только при включенном зажигании будет открыта дверь. Если Вы выключите зажигание до открытия двери, активизация Anti Hi-jack будет отменена.
После нажатия кнопок
и
или открытия двери:
Для отключения Anti Hi-jack после 30 секундной паузы (1) нажмите при закрытой двери и включенном зажигании на 3 секунды кнопку аварийного отключения и после звукового сигнала выключите зажигание, Anti Hi-jack отключится, либо введите PIN код так же как при аварийном отключении. После отключения Anti Hi-jack система перейдет в режим отключенной охраны.
Память состояния.
Нельзя обезвредить стоящую на охране сигнализацию, просто сняв и надев клемму автомобильного аккумулятора. В этом случае система вернется в режим охраны, и сохранится блокировка двигателя.
При прерывании и восстановлении питания в состоянии отключенной охраны, это состояние сохранится, чтобы не создавать трудностей, например, при ремонте.
При подаче питания на блок сигнализации трижды мигнут сигнальные фонари, а пульт управления подаст звуковой сигнал.
Дополнительные функции безопасности.
Автоматическая постановка на охрану
Для включения функции нажмите и удерживайте до звукового сигнал кнопку
пульта управления, сразу после звукового сигнала нажмите кнопку
. На дисплее пульта появится символ 
Если функция включена, то при первом открытии двери после выключения зажигания Вы услышите звуковой сигнал и фонари мигнут один раз, через 10 секунд после этого система автоматически встанет на охрану. Замки дверей при этом будут заперты или нет, в зависимости от программной установки. Повторное открытие двери, открытие капота или багажника в течение 10 секунд или открытие двери при включенном зажигании отключает режим автопостановки до следующего выключения зажигания при закрытых дверях.
Примечание: нажатие кнопки
в течение 10 секунд после открытия двери отключает автопостановку до следующего выключения зажигания.
Автоматическая перепостановка на охрану (защита от случайного нажатия).
Если в течение 30 сек. после снятия с охраны не открывалась ни одна из дверей автомобиля, капот или багажник или не включалось зажигание, система автоматически вернется в режим охраны.
Повторное нажатие кнопки
после снятия с охраны отключает перепостановку.
Автоматическое запирание/отпирание дверей при включении/выключении зажигания.
Вариант работы задается программированием.
При программно включенной функции автоматического запирания и при условии, что все двери автомобиля закрыты, замки дверей, после включения/выключения зажигания будут Заперты // Открыты:
Выберите при установке наиболее удобный для Вас вариант.
Дистанционное управление замками дверей при включенном зажигании
Нажимая кнопки
или
пульта управления, Вы можете в любой момент запирать и отпирать электрические замки дверей.
Функции диагностики.
Предупреждение о неисправности.
Если при постановке на охрану не закрыта какая-либо дверь, капот или багажник, фонари мигнут 4 раза, и Вы услышите 4 сигнала сирены. Пульт управления при этом подаст длинный звуковой сигнал, и соответствующие пиктограммы на дисплее будут мигать . Система встанет на охрану; игнорируя неисправную цепь, но взяв под охрану все остальные зоны. Если неисправная цепь придет в нормальное состояние она также будет взята под охрану.
Память тревог.
Каждый раз при включении тревоги пульт управления оповещает Вас об этом звуковым и вибрационным сигналом, и на дисплее отображается соответствующий символ. Кроме того, если по какой либо причине Вы не услышали тревожный сигнал Вашего пульта и не отключили его, соответствующие пиктограммы будут продолжать мигать на дисплее до следующей постановки на охрану. При снятии с охраны в этом случае прозвучат 3 сигнала сирены и 3 раза мигнут фонари. Пульт управления подаст длинный звуковой сигнал.
Индикация наличия двусторонней связи.
При нормальном приеме команды, система посылает ответ о выполнении команды на пульт управления. О приеме ответа пульт сообщает соответствующей индикацией. В случае, если пулы не примет ответ от системы, т.е. связь между пультом и системой нарушена, пульт подаст короткий звуковой сигнал и пиктограмма
исчезнет с дисплея. При восстановлении связи пульт управления вернется к нормальной индикации.
Управление системой дистанционного запуска двигателя
Требования безопасности при пользовании системой управления запуском двигателя.
- Всегда паркуйте автомобиль на открытой хорошо проветриваемой площадке. Не производите дистанционный или автоматический запуск в закрытом помещении.
- Перед тем как покинуть автомобиль примите меры исключающие возможность его перемещения в отсутствие водителя. Затяните ручной тормоз (убедитесь в его исправности), ручку переключения передач механической КПП поставьте в нейтральное положение, ручку автоматической КПП поставьте в положение Parking,
- Не передавайте пульты управления сигнализацией лицам, не знакомым с данной инструкцией, а также детям.
- Убедитесь в достаточном количестве масла, охлаждающей жидкости, топлива.
ВНИМАНИЕ! Для правильного и безопасного функционирования системы управления запуском двигателя необходимо при установке системы выбрать с помощью программирования следующие параметры:
Условия, запрещающие дистанционный и программируемый запуск двигателя:
- Ручка КПП не находится в нейтральном положении (для автомобилей с механической коробкой передач).
- Включено зажигание.
- Открыт капот.
- Включалась тревога (кроме датчика удара).
- Нажата педаль тормоза.
Дистанционный запуск двигателя
Для автомобилей с автоматической коробкой передач:
и удерживайте ее нажатой до звукового сигнала пульта. После звукового сигнала сразу нажмите кнопку
еще раз.Для автомобилей с механической коробкой передач:
Чтобы дистанционный запуск двигателя с механической коробкой передач стал возможен, необходимо выполнить процедуру резервирования, гарантирующую, что ручка КПП находится в нейтральном положении, для этого выполните следующие действия:
пульта.
удерживайте ее нажатой до звукового сигнала пульта. После звукового сигнала сразу нажмите кнопку
еще раз.Примечание: Если двигатель не завелся с первого раза, система сделает еще 2 попытки завести двигатель.
Индикация пульта управления:
- При успешном приеме системой команды прозвучит мелодичный звуковой сигнал.
- После запуска двигателя также прозвучит мелодичный сигнал и на дисплее появится символ
. - В момент остановки двигателя прозвучат 4 звуковых сигнала.
Дистанционное глушение двигателя
- Нажмите кнопку
и удерживайте ее нажатой до звукового сигнала пульта. После звукового сигнала сразу нажмите кнопку
еще раз. - 4 световых сигнала сообщат, что двигатель остановлен. Пульт управления подаст звуковой сигнал, и индикация заведенного двигателя на дисплее исчезнет. /LI>
Турбо таймер
Режим используется для турбированных двигателей и служит для продления времени работы двигателя после выключения зажигания с целью охлаждения турбины. Длительность работы двигателя задается в таблице программирования функций системы дистанционного запуска.
Для активизации режима: нажмите и удерживайте до звукового сигнала кнопку
, сразу после звукового сигнала нажмите кнопку
. На дисплее появится надпись
. Для включения режима при заведенном двигателе, закрытых дверях и нажатой педали тормоза нажмите кнопку
, после этого двигатель продолжит работать в течение периода времени, заданного программированием. На дисплее появится индикация заведенного двигателя.
Автоматический запуск двигателя в заданное время
Прежде чем включить режим запуска двигателя в заданное время установите желаемое время запуска согласно таблице Установки временных режимов (пп. 9, 10). Для включения режима нажмите и удерживайте до звукового сигнала кнопку
, сразу после звукового сигнала нажмите кнопку
. На дисплее появится символ 
Примечание: Время запуска двигателя должно быть установлено не менее, чем на 10 минут позже текущего времени в момент установки.
Для отключения режима нажмите кнопки
и
в той же последовательности, символ
исчезнет с дисплея.
Периодический запуск двигателя
Для включения периодического запуска двигателя нажмите и удерживайте до звуковою сигнала кнопку
, сразу после звукового сигнала нажмите кнопку
. На дисплее появится символ
. После этого двигатель будет автоматически заводиться через интервал времени, выбранный в таблице программирования функций системы дистанционного запуска (шаг 7).
Внимание! При включении режима периодического запуска двигателя первый запуск двигателя будет произведен сразу после приема системой команды.
Для отключения режима нажмите кнопки
и
в той же последовательности, символ
исчезнет с дисплея.
Примечание:
Автоматический запуск двигателя при понижении температуры
Установите в шаге 10 таблицы программирования охранных и сервисных функций желаемую температуру запуска. Для включения режима температурного запуска нажмите и удерживайте до звукового сигнала кнопку
, сразу после звукового сигнала еще раз нажмите и удерживайте до звукового сигнала кнопку
. На дисплее появится символ
. После этого двигатель будет автоматически заводиться, если окружающая температура достигнет установленной, но не чаще, чем один раз в два часа.
Для отключения режима нажмите кнопку
в той же последовательности, символ
исчезнет с дисплея.
Сервисные режимы.
Режим поиска.
Для облегчения поиска автомобиля на переполненной стоянке или в темное время суток, дважды быстро нажмите кнопку
пульта. Сирена подаст 6 звуковых сигналов, и фонари мигнут 6 раз.
Учет задержки салонного света.
При включенной функции учета задержки салонного света концевики дверей будут взяты под охрану через 60 секунд после постановки под охрану. Если по истечении 60 секунд двери останутся открытыми (салонный свет не погашен), 4 сигнала сирены и длинный звуковой сигнал пульта сообщат о неисправности.
Режим отложенной охраны.
Если программно включен режим отложенной охраны, при приеме команды постановки на охрану только запираются двери, режим же охраны будет включен через 30 или 45 секунд в зависимости от программной установки.
ВНИМАНИЕ: Открытие дверей, капота, багажника, включение зажигания в пределах 30 (45)-секундного периода задержки не отменяет включение режима охраны по истечении программно заданного периода времени.
Дистанционное отпирание багажника (если подключен дополнительный канал),
Для открывания багажника нажмите и удерживайте кнопку
до звукового сигнала пульта управления, после звукового сигнала сразу нажмите кнопку
еще раз. Вы можете открыть багажник независимо от режима, в котором находится сигнализация и при любом положении ключа зажигания.
Если Вы не хотите пользоваться дистанционным отпиранием багажника, в Таблице программируемых охранных и сервисных функций (шаг 9) Вы можете задать длительность импульса на этом канале равную 10 или 30 секундам и использовать его для управления различным электрооборудованием автомобиля. Вы можете также установить для этого канала режим фиксированного импульса, тогда, нажав кнопки, как описано выше, Вы включите канал, а, нажав кнопки повторно — выключите.
Программируемый дополнительный канал управления №2
В зависимости от программной установки, с помощью канала Вы можете реализовать следующие функции:
Индикация разряда элемента питания пульта управления
Дисплей пульта управления содержит индикатор заряда элемента питания. Если индикатор показывает, что элемент питания разряжен
, замените его во избежание снижения дальности приема/передачи сигнала.
Проверка состояния системы и температуры
Для проверки состояния системы нажмите кнопку
на дисплее пульта появятся символы, отражающие текущее состояния системы, а на месте индикатора часов на 5 секунд появится значение температуры окружающего воздуха.
Установка временных режимов (часов, будильника, таймера обратного отсчета, времени ежедневного запуска)
Для входа в режим установок нажмите и удерживайте кнопку
до мелодичного звукового сигнала пульта, после сигнала, не отпуская кнопки, дождитесь двойного звукового сигнала, далее следуйте рекомендациям приведенной ниже таблицы.
| № шага | Кнопка ![]() |
Функция | Кнопка ![]() |
Кнопка ![]() |
Индикация на ЖКИ дисплее |
|---|---|---|---|---|---|
| 1 | Нажать и удерживать до двойного звукового сигнала | Установка часов текущего времени | Увеличение | Уменьшение | Мигает индикатор часов |
| 2 | Нажать 1 раз | Установка минут текущего времени | Увеличение | Уменьшение | Мигает индикатор минут |
| 3 | Нажать 2 раза | Установка часов будильника | Увеличение | Уменьшение | Мигает индикатор часов |
| 4 | Нажать 3 раза | Установка минут будильника | Увеличение | Уменьшение | Мигает индикатор часов |
| 5 | Нажать 4 раза | Включение будильника | ВКЛ (ON) | BЫKЛ(OFF) | ON или OFF |
| 6 | Нажать 5 раз | Установка часов таймера обратного отсчета | Увеличение | Уменьшение | Мигает индикатор часов |
| 7 | Нажать 6 раз | Установка минут таймера обратного отсчета | Увеличение | Уменьшение | Мигает индикатор часов |
| 8 | Нажать 7 раз | Включение таймера | ВКЛ (ON) | BЫКЛ.(OFF) | ON или OFF |
| 9 | Нажать 8 раз | Установка часов запуска двигателя в заданное время | Увеличение | Уменьшение | Мигает индикатор часов |
| 10 | Нажать 9 раз | Установка минут запуска двигателя в заданное время | Увеличение | Уменьшение | Мигает индикатор часов |
Valet режим
В этом режиме отключаются все охранные функции системы. Вы можете включить его, например, когда отдаете автомобиль на сервис. Для включения режима нажмите и удерживайте до звукового сигнала кнопку
пульта. Сразу после звукового сигнала нажмите кнопку
еще раз — четыре вспышки фонарей сообщат о включении Valet режима, светодиод загорится в постоянном режиме. На дисплее пульта появится символ
и прозвучит мелодичный звуковой сигнал . В Valet-режиме сохраняется возможность дистанционного управления центральным замком и дополнительными канатами, все другие функции системы отключены. Для выхода из режима нажмите кнопку
в той же последовательности, система вернется в режим нормальной эксплуатации, о чем сообщит 3 световыми сигналами. Символ
исчезнет с дисплея и прозвучит мелодичный звуковой сигнал.
Включать и выключать Valet режим можно также нажатием при включенном зажигании на 3 секунды кнопки аварийного отключения: прозвучат 3 звуковых сигнала, после которых надо сразу выключить зажигание. Четыре световых сигнала подтвердят включение или выключение режима.
Программирование.
Программирование пультов управления
В стандартный комплект Leopard LS 90/10 ЕС входит 1 двунаправленный и 1 однонаправленный пульт управления, если же у Вас возникла необходимость удалить код какого-либо пульта из памяти системы или увеличить количество пультов для управления сигнализацией, Вы можете сделать это, используя следующую процедуру:
и
пульта управления. Отпустите кнопки после сигнала сирены. Код пульта записан в память системы.ВНИМАНИЕ! Необходимо запрограммировать в пределах одного цикла программирования коды всех передатчиков, которые предполагается использовать, в том числе и уже известных системе, так как, при входе в программирование, коды всех старых передатчиков удаляются из памяти системы.
Установка PIN кода
Прежде чем приступить к установке PIN кода, необходимо включить кодовый режим аварийного отключения в пункте 5 Таблицы программирования охранных и сервисных функций.
PIN код состоит из двух цифр, каждая из которых может принимать значение равное 1, 2, 3 или 4. Заводская установка PIN кода 1-1 для того, чтобы изменить его значение:
; для установки «2» — кнопку
; для установки «3» — кнопку
; для установки «4» — кнопку
. Последует 1, 2, 3 или 4 звуковых сигнала для подтверждения выбранной цифры.
; для установки «2» — кнопку
; для установки «3» — кнопку
; для установки «4» — кнопку
. Последует 1, 2, 3 или 4 звуковых сигнала для подтверждения выбранной цифры.Программирование охранных и сервисных функций
Чтобы изменить значение программируемых функций:
Кн.
1 сигнал; Кн.
2 сигнала; Кн.
3 сигнала; Кн. —
4 сигнала.
Закончив программирование, выключите зажигание или подождите несколько секунд, система выйдет из режима программирования, сообщив об этом 5 вспышками сигнальных фонарей.
| Нажать кнопку, раз | Функция | ![]() Заводская установка |
![]() |
![]() |
![]() |
|---|---|---|---|---|---|
| 1 | Длительность импульса запирания/отпирания | 0,8 сек/0,8 сек | 3,6 сек/3,6 сек | 0,8 сек/двойной по 0,8 сек | 30 сек/0,8 сек |
| 2 | Запирание дверей при включении зажигания | При нажатии педали тормоза | вкл. Автоматически | Запирание -выкл. Отпирание -вкл. | выкл.(*) |
| 3 | Учет задержки салонного света / Режим отложенной охраны | Учет задержки салонного света 60 сек | выкл | Режим отложенной охраны с задержкой 30 сек | Режим отложенной охраны с задержкой 45 сек |
| 4 | Автопостановка | С запиранием дверей | Без запирания дверей | ||
| 5 | Аварийное отключение | Без использования PIN кода | С использованием PIN кода | С использованием PIN кода | С использованием PIN кода |
| 6 | Режим работы программируемого выхода 2 (голубой провод) | Подсветка салона при снятии с охраны и выключении зажигания (20секунд) | Подсветка салона при снятии с охраны и выключении зажигания (30 секунд) | Закрытие стекол при постановке на охрану (20- секунд) | Закрытие стекол при постановке на охрану (30- секунд) |
| 7 | Перепостановка на охрану | вкл. С запиранием дверей | вкл. Без запирания дверей | выкл. | |
| 8 | Режим работы выхода на сирену | Со звуковым подтверждением постановки и снятия с охраны | Со звуковым подтверждением только постановки на охрану | Прерывистый сигнал при подключении к реле автомобильного клаксона | Прерывистый сигнал при подключении к реле автомобильного клаксона |
| 9 | Режим работы Программируемого выхода 1 (желтый/черный провод) | Отпирание багажника 0,8 сек | 10 сек | 30 сек | Фиксированный импульс (до повторного нажатия кнопок) |
| 10 | Температура автоматического запуска двигателя | -5°С | -10°С | -20°С | -30°С |
Программирование функций системы автозапуска
Чтобы изменить значение программируемых функций:
Кн.
1 сигнал; Кн.
2 сигнала; Кн.
3 сигнала; Кн. —
4 сигнала.
| Нажать кнопку, раз | Функция | ![]() Заводская установка |
![]() |
![]() |
![]() |
|---|---|---|---|---|---|
| 1 | Назначение голубого провода | АСС (через 1 минуту) | Зажигание | Стартер | Импульс перед запуском стартера |
| 2 | Режим работы контрольного входа (время работы стартера) | Генератор /датчик масла (0.8 сек) | Генератор /датчик масла (1.2 сек) | Генератор /датчик масла (2.0 сек) | Тахометр (3.6 сек) |
| 3 | Тип коробки передач | Автоматическая | Механическая | ||
| 4 | Тип двигателя | Бензиновый | Дизельный | ||
| 5 | Режим работы турбо таймера | 1 минута | 2 минуты | 3 минут | 6 минут |
| 6 | Время работы двигателя после дистанционного запуска | 5 минут | 10 минут | 15 минут | 20 минут |
| 7 | Интервал периодического запуска двигателя | 1 час | 2 часа | 4 часа | 12 часов |
| 8 | Автоматическая постановка на охрану при дистанционном запуске двигателя | выкл. | вкл. | ||
| 9 | Режим работы индикаторных фонарей при дистанционном запуске двигателя | Мигают | Горят постоянно | выкл. | |
| 10 | Автоматическое запирание дверей после глушения дистанционно запущенного двигателя | выкл. | вкл. | вкл. | вкл. |
Возврат к заводским установкам охранных и сервисных функций
- При выключенном зажигании нажать кнопку аварийного отключения 9 раз.
- Включить зажигание.
- Сирена подает 9 коротких сигналов.
- Нажать кнопку аварийного отключения 1 раз.
- Последует 1 звуковой сигнал.
- Нажать кнопку 1 пульта управления.
- Последует 1 звуковой сигнал.
- Выключить зажигание. Фонари мигнут 5 раз. Пульт управления подаст звуковой сигнал.
Возврат к заводским установкам функций системы автозапуска.
- При выключенном зажигании нажать кнопку аварийного отключения 10 раз.
- Включить зажигание.
- Сирена подаст 10 коротких сигналов соответственно.
- Нажать кнопку аварийного отключения 1 раз.
- Последует 1 звуковой сигнал.
- Нажать кнопку 1 пульта управления.
- Последует 1 звуковой сигнал.
- Выключить зажигание. Фонари мигнут 5 раз. Пульт управления подаст звуковой сигнал.
ИНСТРУКЦИЯ ПО УСТАНОВКЕ
Внимание! Эта часть инструкции предназначена только для профессиональных установщиков.
Общие рекомендации.
Перед началом установки отсоедините «- «клемму аккумулятора автомобиля.
Технические характеристики.
| Диапазон рабочих температур | -40. + 85°С |
| Максимально допустимый ток | |
| — цепи блокировки двигателя | 30 А |
| — цепей сигнальных фонарей | 10 А |
| — цепей управления центральным замком | 15 А |
| Датчик удара | микрофонный |
| Дальность связи по каналу управления | 500 м |
| Дальность связи по каналу пейджера | 900 м |
| Тип модуляции сигнала канала управления | AM |
| Тип модуляции сигнала канала пейджера | AM |
Настройка датчика удара
Вариант 1
- При отключенной охране, нажмите и удерживайте до звукового сигнала кнопку
пульта управления. - Сразу после звукового сигнала еще раз нажмите кнопку

- Сигналы сирены и вспышки фонарей количеством, равным установленной чувствительности и мелодичный сигнал пульта управления подтвердят вход в режим настройки датчика. На дисплее пульта управления высветятся номер уровня и появится символ

- Нажимайте кнопку
или
для изменения чувствительности. - Каждое нажатие увеличивает или уменьшает чувствительность датчика на 1 уровень. О номере уровня система сообщает соответствующим количеством звуковых сигналов, и цифрами на дисплее пульта:
Номер уровня Звуковые сигналы Чувствительность 01 1 короткий Максимальная 02 2 коротких 03 3 коротких 04 4 коротких Заводская установка* 05 1 длинный 06 1 длинный + 1 короткий 07 1 длинный + 2 коротких 08 1 длинный + 3 коротких Минимальная
* При использовании функции возврата к заводским установкам охранных и сервисных функций, чувствительность датчика также возвращается к заводской установке (уровень 4).
пульта управления. Сразу после звукового сигнала еще раз нажмите кнопку 
Вариант 2
- При отключенной охране нажмите и удерживайте до звукового сигнала кнопку
пульта управления. - Сразу после звукового сигнала еще раз нажмите кнопку

- Дважды быстро нажмите кнопку

- Два длинных сигнала сирены подтвердят вход в режим настройки.
- На дисплее появится надпись
: система в режиме настройки предварительной зоны. - Не позднее, чем в течение 10 секунд нанесите удар требуемой силы.
- Один короткий звуковой сигнал подтвердит, что настройка чувствительности предварительной зоны завершена.
- Системы перейдет в режим настройки чувствительности основной зоны и на дисплее появится надпись

- Нанесите удар требуемой силы.
- Два звуковых сигнала подтвердят настройку чувствительности основной зоны и выход из режима настройки.
Примечание: Если в течение 10 секунд (п.6) система не получает настройки чувствительности предварительной зоны или при настройке основной зоны (п. 9) воздействие слабее, чем при настройке предварительной, она автоматически выходит из режима настройки. Вы услышите 4 звуковых сигнала и на дисплее пульта появится символ
Для перенастройки датчика по Варианту 1 или 2, после того как он настроен по Варианту 2:
- При отключенной охране нажмите и удерживайте до звукового сигнала кнопку
пульта управления. - Сразу после звукового сигнала еще раз нажмите кнопку

- Дважды быстро нажмите кнопку

- На дисплее пульта появится

- Дважды быстро нажмите кнопку

- На дисплее пульта появится

- Дважды быстро нажмите кнопку

- Система вернется режим отключенной охраны.
- После этого повторите вход в режим настройки по Варианту 1 или 2, описанные выше
СХЕМА ПОДКЛЮЧЕНИЙ

* Датчик температуры подключить к концевику капота, который в разомкнутом состоянии (при закрытом капоте) не должен быть куда-либо подключен (например, к подкапотной лампе). При необходимости установите дополнительный концевик.
Источник

2
Мигает индикатор часов
Мигает индикатор часов