Электронный модуль типа DMPU используется в стиральных машинах ARDO и предназначен для управления следующими узлами стиральной машины:
- коллекторным двигателем переменного тока;
- клапаном залива холодной воды;
- сливным насосом;
- двигателем программатора (таймера).
На модуль DMPU поступают сигналы от следующих узлов стиральных машин:
- от контактных групп программатора (1, 3, 5);
- от кнопок и ручек дополнительных функций;
- от терморезистора и регулятора температуры;
- от реле уровня воды в баке;
- от тахометра скорости вращения барабана.
Одна из важных модуле DMPU контроль за исправностью узлов машины (терморезистора, основного двигателя, сливной помпы, таймера, регуляторов температуры и скорости, кнопок дополнительных функций) и самого электронногомодуля с помощью встроенной программы автотеста.
Применение и маркировка модуля DMPU
Модуль DMPU используется в стиральных машинах ARDO, выпускаемых с мая 2000 года и нашел свое применение в моделях с фронтальной загрузкой — как с сушкой (серия WD), так и без нее (серия А), рассчитанных на 800 и 1000 оборотов центрифуги. Чуть раньше тип этого модуля можно было встретить на некоторых моделях узкой фронтальной машины «Ardo S1000X». Эпоха применения этих цифровых модулей заканчивается с момента появления нового семействаэлектронных машин, имеющих в своем названиибукву «Е». Примером такого семейства являются модели AE800X, AED1000X, TL1ОООEX и др.
В электронных модулях этих стиральных машин используется микроконтроллер семейства HC08 имеющий более широкие возможности по сравнению со своим предшественником HC05.
Этикетка на модуле (рис. 1) позволяет определить его модификацию и область применения.


В левом верхнем углу этикетки помещены торговый знак производителя модуля и параметры питающего напряжения, а в правом верхнем — модификация модуля: Н7 или Н8.1.
В центральной части этикетки показаны:
- DMPU — тип модуля (для коллекторных двигателей);
- 10 или 1000 RPM — максимальная скорость вращения барабана (в обоих случаях 1000 об/мин);
- /33, /39, /42 — дополнительная информация по стиральным машинам, в которых используются модули (33 — узкие модели А833, А1033; 39 — модель S1000Х; 42 — полноразмерная с фронтальной загрузкой.
В нижней части этикетки показаны дата производства (например, 21/06/2000) и код детали для заказа (546033501 или 54618901 —см. рис.1).
Назначение контактов соединителей модуля
Внешний вид электронного модуля без радиатора охлаждения симистора двигателя приводабарабана приведен на рис. 2.

Модуль DMPU включается в общую схему стиральной машины с помощью трех соединителей: CNA, CNB, CNC. Приведем назначение контактов этих соединителей модуля.
Соединитель CNA:
А01 — вход сигнала от температурного зонда (терморезистора) о нагреве воды;
А0З — вход сигнала с тахогенера о скорости вращения барабана;
А05, А07 — питание статорной обмотки приводного двигателя;
А08, А09 — питание роторной обмотки приводного двигателя;
А10, А11 — цепь термозащиты двигателя.
Соединитель CNB:
В02 — кнопка «дополнительное полоскание» (ЕК);
В03 — кнопка «останов с водой в баке» (RSS);
В04 — кнопка «отключение центрифуги» (SDE);
В05 — кнопка «экономный режим» (Е);
В06 — кнопка «половинная загрузка» (LWS);
В07 — сигнал регулировки скорости отжима;
В08 — сигнал регулировки температуры нагреваводы;
В09 — питание для всех кнопок передней панели;
В 12 — выход на клапан холодной воды.
Соединитель CNC:
С01 — питание модуля переменным напряжением -220 В, фаза (F);
С02 — выход на сливную помпу (DPM);
СОЗ — питание двигателя таймера (ТМ);
С04 — питание модуля -220 В, нейтраль (N);
С05 — вход сигнала с датчика уровня воды;
С06 — общая информационная шина переключателей таймера;
С07 — вход с контакта ЗТ таймера;
С08 — вход с контакта 1Т таймера;
С09 — вход с контакта 5Т таймера;
С10 — вход с контакта 3В таймера;
С11 — вход с контакта 5В таймера;
С12 — вход с контакта 1В таймера.
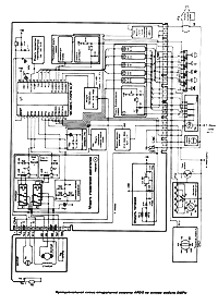
Функциональная схема СМ
Ardo на основе модуля DMPU
Функциональная схема стиральной машины ARDO на основе электронного модуля DMPU приведена на рис. 3.

Рис. 3 Функциональная схема стиральной машины ARDO на основе электронного модуля DMPU
Она состоит из следующих элементов:
- микроконтроллера семейства НС05;
- модуля питания;
- модуля формирования команд;
- регулируемого модуля команд;
- модуля температуры;
- модуля тахогенератора;
- модуля контроля верхнего уровня воды;
- модуля управления двигателем;
- модулей управления заливным клапаном, сливной помпой, двигателем таймера;
- модуля защиты.
Рассмотрим подробнее назначение и функционирование элементов микроконтроллера.
Микроконтроллер семейства НС05
Описание микроконтроллера проведем на примере микросхемы МС68НС705Р6АСР. Микроконтроллер получает информацию о состоянии узлов стиральных машин через порты ввода и в соответствии с заложенной в нем программой выдает сигналы управления на порты вывода микросхемы.

Рис. 4 Структурная схема микроконтроллера МС68НС705Р6АСР
Микроконтроллер состоит из следующих блоков (см. рис. 4):
- 8-разрядного процессора;
- внутренней памяти, включающей ОЗУ (176 байт) и однократно программируемого ПЗУ (4,5 кбайт);
- параллельных и последовательных портов ввода/вывода;
- тактового генератора;
- таймера;
- аналого-цифрового преобразователя.
Для управления процессором служат внешние сигналы RESET (выв. 1 U1 на рис. 3) иIRQ (выв. 2 U1). При- поступлении сигналаRESET = лог. « 0 » происходит сброс всех регистров микроконтроллера в начальное состояние, апри последующей установке RESET = лог. «1»процессор начинает выполнять программу с нулевого адреса ПЗУ. Если запуск процессора обусловлен включением питания или сигналами внутреннего блока контроля функционирования, то процессор сам устанавливает на этом выводе значение сигнала RESET = лог. «0».
Внешними запросами прерывания являются сигналы, поступающие на вход IRQ. Активный уровень сигнала прерывания IRQ (высокий или низкий) задается при программировании микроконтроллера.
Параллельные порты ввода/вывода данных
Для обмена данными с внешними устройствами в микроконтроллере МС68НС705Р6А могут использоваться четыре параллельных порта: РА, РВ, РС, РD (см. табл. 1).
Таблица 1 Состав и функции параллельных портов микроконтроллера МС68НС705Р6А
| Паралельные порты | |||
|---|---|---|---|
| РА | РВ | РС | РD |
| 8 I/O, 8 входов прерываний | 8 I/O, 3 вывода SIOP | 8 I/O, 4 входа АЦП | 8 I/O +1I и вход таймера |
Двунаправленные порты служат для ввода/вывода (I/0) данных, некоторые порты обеспечивают только ввод (I) или только вывод (0) данных — их функциональное назначение программируется в микроконтроллере.
Выводы некоторых портов (см. табл. 1) совмещены со входами/выходами других периферийных устройств АЦП (выв. 15—19), таймеров (выв. 24—25), последовательного порта SIOP (выв. 11—13). В процессе начальной установки (при поступлении внешнего сигнала RESET) они запрограммированы на ввод/данных и на их выводах имеется значение лог. «0», при запуске процессора эти выводы программируются в соответствии с программой и могут изменить свое значение на лог. «1», в этом случае они используются для вывода данных.
В табл. 2 приведено назначение портов ввода/вывода микроконтроллера в модуле DMPU.
Таблица 2. Состав и функции портов ввода/вывода микросхемы МС68НС705Р6А в модуле DMPU
| Порты ввода/вывода HC05 для DMPU | |||
|---|---|---|---|
| РА | РВ | РС | РD |
| 8 выходов: — РА0-РА4, РА7 (импульсные);
РА5-РА6 (потенциальные) |
3 входа SIOP SDO, SDI, SCK (импульсные) | 3 входа РС0-РС2 (импульсные); 4 выхода АЦП AD0-AD3 (потенциальные);
1 вход Vrefh/HC7 (опорное напряжение) |
1 вход PD5 1 вход TCAP
(импульсные) |
Последовательные порты ввода/вывода данных
Для последовательного обмена данными в микроконтроллере МС68НС705Р6А используется упрощенный вариант синхронного последовательного порта SIOP. Для приема/передачи данных порт использует три вывода порта РВ: SDO (выв. 11), SDI (выв. 12) и SCK (выв. 13). Прием и передача каждого бита производится при поступлении положительного фронта синхросигнала SCK, который формируется при в активном состоянии реле уровня воды. Это означает, что микроконтроллер использует команды поступаемые на выв. 11 и 12 только при наличии воды в баке стиральной машины.
Внутренний генератор тактовых импульсов (ГТИ)
Генератор задает формирует тактовые импульсы для синхронизации всех блоков микроконтроллера. Для его функционирования к выв. 27 и 28 подключен внешний кварцевый резонатор частотой 4 МГц. Частота формируемых внутренних тактовых импульсов F1 = F1/2, где F1 — собственная частота резонатора.
Блок таймера
Микроконтроллеры семейства МС68НС705 имеют в своем составе 16-разрядный таймер, который работает в режимах захвата и сравнения. Таймер имеет следующие внешние сигналы:
- вход захвата ТСАР (выв. 25), на который подается сигнал с тахогенератора приводного двигателя;
- выход совпадения ТСМР (выв. 24), который в электронном модуле DMPU не используется.
В режиме захвата поступление сигнала на вход ТСАР таймера вызывает его запись в регистр счетчика. Последующая запись в регистр позволяет определить время поступления сигнала. Это позволяет определить скорость вращения ротора приводного двигателя.
В режиме сравнения производится запись определенного числа в регистр сравнения. Когда содержимое счетчика становится равным заданному числу, формируется сигнал совпадения на выходе ТСМР, в зависимости от ситуации значение может принимать значение лог. «0» или лог. «1».
Использование таймера блока совместно с блоком прерываний позволяет измерять временные интервалы между событиями, формировать сигналы с заданной задержкой, периодически выполнять необходимые подпрограммы, формировать импульсы заданной частоты и длительности, а также другие процедуры.
Аналого-цифровой преобразователь
В состав микроконтроллера МС68НС705Р6А входит 4-канальный АЦП: AD0-AD4 (выв. 16—19). Для функционирования АЦП необходимо опорное напряжение, оно формируется модулем температуры — Vrefh и Vrl
В МС68НС705Р6А опорное напряжение Vrefh подключается к выв. РС7 (выв. 15), а Vrl соединено с общим проводом (выв. 14).
Поступающие на входы AD0-AD3 напряжения Vвх должны находиться в диапазоне Vrefh >Vвх > Vrl). Для модуля DMPU значение входного напряжения следующее: 2,8 В > Vвх > 0 В.
Микроконтроллер питается напряжением 5 В и работает в расширенном температурном диапазоне -40. +85 °С.
Так как микроконтроллер изготовлен по КМОП-технологии, он имеет малое энергопотребление (в рабочем режиме — 20 мВт и 10 мВт— в режиме ожидания) на тактовой частоте F1= 2,1 МГц.
Входные сигналы, поступающие на микроконтроллер модуля DMPU от элементов стиральной машины имеют вид импульсных, потенциальных (уровни ТТЛ) и аналоговых сигналов. Выходные сигналы имеют логический или импульсный вид. Импульсные выходные сигналы микроконтроллера используются для управления узлами на симисторах, а логические — транзисторными ключами.
Тип микросхем, используемых в модулях DMPU: МС68НС705Р6СР или SС527896СР.
Модуль питания
Модуль питания (МП) предназначен для преобразования переменного напряжения 220 В в постоянные стабилизированные напряжения 24 и 5 В. Напряжение 24 В используется для питания исполнительных реле К1 и К2 модуля управления двигателем, а напряжение 5В — для питания микроконтроллера и остальных элементов схемы. МП построен по схеме бестрансформаторной схеме, в составе которой имеются гасящие резисторы R51А, R51В, выпрямитель на элементах D16, С20 и стабилизаторы напряжения DZ4 (24 В) и U3 (5 В).
Модуль формирования команд
Этот модуль (рис. 3) предназначен для приема команд от узлов, задающих режим работы стиральной машины (таймер, кнопки дополнительных функций), их преобразования и передачи на соответствующие входы микроконтроллера U1.
Модуль состоит из шести однотипных каскадов, выполненных по схеме диодных ключей. Каждый каскад имеет два входа и один выход. На один из входов поступает сигнал команды от таймера, на другой — сигнал от соответствующей кнопки дополнительных функций. На выходах каскадов формируются следующие сигналы:
- 1-й каскад (диоды D7-D8) формирует сигнал SDD, который поступает на последовательный порт синхронного интерфейса SIOP;
- 2-й каскад (диоды D15-D23) формирует сигнал SDI, который поступает на последовательный порт синхронного интерфейса SIOP;
- 3-5-й каскады (диоды D3-D4, D5-D6, D1-D2) формируют сигналы на входах параллельного порта РСО-РС2;
- 6-й каскад (диоды D9-D10) формирует на входе сигнал параллельного порта РD5.
Исходя из входных сигналов МК U1 формирует сигналы на выходах параллельного порта РА0-РА7 для управления элементами и узлами стиральной машины в соответствии с выбранной программой.
Регулируемый модуль команд
Модуль (рис. 3) предназначен для преобразования механического положения регуляторов температуры и скорости отжима в соответствующие аналоговые напряжения. В его составе имеются согласующие схемы (резисторные делители) в цепях выбора температуры нагрева воды и скорости центрифуги.
Регуляторы скорости или температуры представляют собой коммутируемые наборы постоянных резисторов, включенных в среднюю точку делителей скорости (температуры) с которых и происходит считывание выходных напряжений.
Совместная работа узлов
В соответствии с положением ручки регулятора скорости и кода команды, поступившей с модуля формирования команд на вход АD2 (выв. 18 U1) микроконтроллера поступает аналоговый сигнал. Он преобразуется АЦП в цифровой код, на основании которого МК U1 выдает соответствующие выходные сигналы на изменение оборотов вращения центрифуги на фазе отжима. В режиме стирки шерсти модуль формирования команд выдает команду, в соответствии с которой отжим происходит на пониженных оборотах. При включении режима «без отжима» выход на любую скорость отжима исключен.
В некоторых моделях стиральных машин вместо ручки плавной регулировки скорости отжима установлена кнопка «Low/High Speed» (обозначение на схемах — «МС»), которая включает два режима отжима. Исходя из этих изменений микроконтроллер U1 программируется производителем под конкретную конфигурацию стиральной машины.
При наличии на входе АD1 (выв. 17 U1), АЦП переводит его в цифровой код команды и сравнивает его с кодом сигнала на входе АD0 выв. 16).
На основании сравнения кодов поддерживается заданная температура воды в баке при выполнении следующих операций:
- ДЕЛИКАТНАЯ СТИРКА при температуре до 65 °С;
- ИНТЕНСИВНАЯ СТИРКА при температуре свыше 65 °С с последующим доливом воды (если температура превысит 70 °С).
Необходимо следующую особенность машин с модулем DMPU. Сам модуль непосредственно не коммутирует питание ТЭНа — это делает командоаппарат. Модуль управляет работой нагревательного элемента следующим образом: если необходим нагрев воды в баке, микроконтроллер в составе модуля переводит командоаппарат (посредством включения его двигателя) в положение, когда соответствующие контактные группы замкнут цепь питания ТЭНа. Как только температура воды достигнет выбранного значения, включается мотор командоаппарата, размыкается цепь питания ТЭНа и далее выполняется процесс стирки в соответствии с выбранной программой.
Модуль температуры
Модуль совместно с терморезистором TR установленным в крышке бака стиральной машины, вырабатывает напряжение, пропорциональное температуре воды, которое поступает на вход АЦП (АD0, выв. 16 U1).
Кроме того, модуль формирует опорное напряжение Vrefh (2,8 В), необходимое для работы АЦП, и подает на вход U1 (выв. 15).
Модуль тахометра
Модуль предназначен для преобразования переменного синусоидального напряжения с изменяемой амплитудой и частотой, поступающего с выхода тахогенератора приводного двигателя, в последовательность прямоугольных импульсов фиксированной амплитуды. В состав модуля входят диод D18 и транзисторы Q4, Q5.
Совместная работа узлов
Тахометр представляет собой маломощный, бесщеточный генератор с ротором (постоянный магнит), закрепленным на роторе приводного двигателя машины. При вращении ротора тахометра, в статорной обмотке наводится переменная ЭДС с частотой и напряжением, пропорциональным его скорости вращения. Сигнал с тахометра поступает на соединитель А03 модуля DMPU и далее — на вход модуля тахометра, в котором преобразуется в последовательность прямоугольных импульсов положительной полярности амплитудой 5 В и частотой, пропорциональной скорости вращения двигателя. Преобразованный сигнал далее поступает на блок таймера микроконтроллера U1 в виде сигнала TCAP (выв.25 U1).
Работая в режиме захвата, таймер фиксирует время поступления каждого последующего импульса положительной полярности по отношению к предыдущему и по нему определяется скорость вращения приводного двигателя. Чем меньше время следования импульсов, тем выше скорость вращения. Оценивая время следования импульсов и коды команд на входе портов РВ, РС и РD микроконтроллер, в соответствии с записанной в ПЗУ программой, вырабатывает сигналы управления двигателем, которые с выходов РА7-5 (выв. 3-5 U1) поступают на вход модуля управления двигателем.
Выходной сигнал РА7 управляет скоростью вращения двигателя, за счет изменения времени поступления отпирающих импульсов симистора. Выходные сигналы РА6, РА5, в зависимости от версии исполнения модуля управления двигателем, обеспечивают реверсивное движение и останов двигателя в соответствии с выполняемой операцией.
В режиме сравнения таймер работает только во время операции отжима: он сравнивает периоды поступления импульсов ТСАР от модуля тахометра — постоянство периодов говорит о равномерности вращения барабана и сбалансированности белья в стиральной машине. Если фиксируется дисбаланс, то микроконтроллер возвращает операцию на этап раскладки белья — таких попыток может быть до шести, после чего отжим происходит с меньшим числом оборотов.
Модуль верхнего уровня воды
Модуль предназначен для формирования импульсов SCK положительной полярности, обеспечивающих считывание сигналов SDO и SDI на входе последовательного интерфейса SIOP.
Модуль выполнен по схеме диодного ключа и ограничителя на элементах D12, D22, R53, R21 и R24.
Совместная работа узлов
При замыкании контактов Р11-Р13 реле уровня воды на резисторе R53 (1 МОм) происходит падение переменного напряжения, в результате формируется сигнал SCK. Считывание микроконтроллером сигналов SDO и SDI, поступающих с каскадов 1 и 2 модуля формирования команд, возможны только при поступлении положительного полупериода сигнала SCK, формируемого модулем верхнего уровня воды.
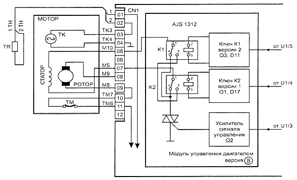
Модуль управления двигателем
Модуль предназначен для усиления и преобразования выходных сигналов микроконтроллера и 1 для управления работой приводного двигателя.
В состав модуля входят следующие узлы (рис. 3):
- управляющие ключи и реле К1, К2;
- усилитель сигнала управления симистора ТR2;
- симистор приводного двигателя (ТR2).
В зависимости от модификации модуля DMPU существует несколько модификаций схем модулей управления двигателем. Условно назовем их версией А и версией В. Эти изменения приведены в табл. 3.
Таблица 3 Разновидности комплектации модуля DMPU
| Модификация модуля DMPU | Тип микроконтроллера U1 | Версии ключевых каскадов | Версия модуля управления двигателем | Тип используемых реле | |
|---|---|---|---|---|---|
| Коммутации реле К2 | Коммутации реле К2 | ||||
| H7 | MC68HC705P6A | Версия 1 | Версия 2 | Версия А | RP420024 |
| H8 | SC527896CP | Версия 2 | Версия 1 | Версия А | RP420024 |
| H8 | SC527896CP | Версия 1 | Версия 2 | Версия А | AJW7212 |
| H8.1 | MC68HC705P6A | Версия 1 | Версия 2 | Версия В | AJS1312 |
Схема модуля управления двигателем версии А приведена на рис. 3, а версии В — на рис. 5.

Рис. 5 Схема модуля управления двигателем версия В
Рассмотрим взаимодействие модуля управления двигателя с другими устройствами на примере версии А, используемой в модификации Н7 DMPU (рис. 3).
Ключ управления реле К1 (версия 2)
Ключ управления реле К1 выполнен на транзисторе Q3, нагрузкой которого является обмотка реле К1. Диод D11 подключен параллельно обмотке реле, он защищает транзистор Q3 от пробоя. Ключ питается напряжениями 24 и 5 В.
В исходном состоянии транзистор Q3 закрыт, реле К1 обесточено и своими контактами К1.1 последовательно соединяет статор двигателя с ротором и с верхним по схеме выводом симистора ТR2. При поступлении на базу Q3 сигнала лог. «1» транзистор открывается, реле К1 срабатывает и своими контактами К1.1 и К1.2, разрывает цепь питания приводного двигателя.
Ключ управления реле К2 (версия 1)
Ключ управления реле К2 выполнен на транзисторе Q1 по аналогичной схеме, за исключением цепи смещения базы Q1. В исходном состоянии ключ закрыт и контакты реле К2.1 и К2.2 включают обмотку ротора в цепь питания двигателя таким образом, при котором вывод статора (М5) соединен с выводом ротора М9, а другой вывод ротора М8 — через контактную группу К2.2 и термозащиту двигателя (ТМ7-ТМ8) соединяется с фазой сети (обозначена буквой «F»).
При таком включении ротора и статора вращение приводного двигателя происходит по часовой стрелке. При поступлении на вход ключа лог. «1», он открывается, реле своими контактами К2.1 и К2.2 через контакты реле К1.2 изменяет схему включения ротора. Статор М5 соединяется с ротором М8, а ротор М9 через контактную группу К2.2 и термозащиту двигателя (ТМ7-ТМ8) соединяется с фазой сети. Такое включение изменяет направление протекания тока в роторной обмотке двигателя и направление его вращения (против часовой стрелки).
Схемы ключевых каскадов версий 1 и 2 приведены на рис. 6 и 7. Обе версии ключа открываются сигналами лог. «1» поступающими с выв. 5 и 4 микроконтроллера U1.

Рис. 6 Схема ключа версии 1

Рис. 7 Схема ключа версии 2
Сигнал с выв. 5 (РА5) поступает только для разрыва цепи питания между ротором и статором двигателя. Сигнал с выв. 6 (РА6) обеспечивает режим реверсивного вращения барабана в режиме стирки и раскладки белья.
Усилитель сигнала для управления симистором ТR2
Усилитель предназначен для согласования выхода РА7 микроконтроллера U1 (выв. 3) с управляющим электродом симистора TR2. Усилитель выполнен на транзисторе Q2. Изменение фазы отпирания симистора TR2 приводит к изменению питающего напряжения на двигателе, а значит и изменяется скорость вращения ротора двигателя. Максимальная скорость вращения двигателя программируется в микроконтроллере U1 производителем. Именно этим однотипные модели СМА и отличаются (пример модели А800Х и А1000Х серийные номера которых начинаются 200020ХХХХХ или 0020ХХХХХ).
Любители апгрейдов могут легко увеличить скорость отжима с 800 до 1000, заменив свой электронный модуль на модуль от «шустрого близнеца» на 1000 оборотов.
Модуль управления двигателем (версия В)
Модуль (рис. 5) мало отличается от модуля версии А, за исключением нескольких моментов.
Основные отличия заключаются в коммутации реле К1 и К2, изменена программа их работы: если в версии А, при закрытых Ключах К1 и К2 двигатель начинал вращение при поступлении сигнала на управляющий электрод ТК2, то в этом варианте цепь питания двигателя разорвана. Последовательное соединение обмоток ротора и статора возможно только в случае, когда одно из реле включено, а другое выключено. Реверсивное вращение ротора двигателя обеспечивается сменой состояний на противоположное.
Модули управления заливным клапаном, сливной помпой, двигателем таймера
Модуль управления двигателя таймера (ТМ) предназначен для коммутации двигателя таймера по сигналу с выв. 8 (РА2) микроконтроллера U1. Модуль выполнен на симисторе ТR4, включенном последовательно с нагрузкой (двигателем таймера) в цепь питания 220 В. Амплитуды входного сигнала достаточно для открывания ТR4, а с него сетевое напряжение поступает на двигатель таймера, который начинает свое вращение и переводит кулачковый механизм таймера в другое положение, тем самым замыкая другие контакты контактных групп 1, 3 и 5. Таким образом происходит смена кода операции.
По аналогичной схеме построены и модули управления сливной помпой и заливным клапаном.
Модуль управления сливной помпой (DPM) выполнен на симисторе ТR1, управляется импульсами с выв. 6 (РА4) U1.
Модули управления заливным клапаном (WV) выполнен на симисторе ТR5, управляется импульсами с выв. 7(РАЗ)U1.
Защита модуля DMPU
Для защиты электронного модуля от высокого уровня сетевого напряжения, в нем установлен варистор VR5, подключенный параллельно контактам 01 и 04 соединителя CNC, через который питается весь модуль DMPU
Проверка и ремонт модуля DMPU
Перед тем как приступить к ремонту модуля DMPU, необходимо иметь полную картину неисправности. Лучше всего провести тестирование модуля на стиральной машине, запустив программу автотеста.
Автотест
Программу автотеста можно проводить на любой модели стиральной машины, где используются описанные выше модификации модулей. Нельзя тестировать модули DMPU на моделях машин с асинхронными двигателями, высокоскоростными моделями (свыше 1000 об/мин) и на моделях «Ardo S1000X», произведенных до декабря 1999 года.
Перед запуском автотеста необходимо перевести СМ в следующее состояние:
- устанавливают программатор в положение 30 до щелчка (предпоследнее перед STOP на программе «Хлопок»);
- регулятор температуры устанавливают в положение 0;
- отжимают все кнопки на передней панели СМ;
- вода должна отсутствовать в баке;
- люк должен быть закрыт.
Для запуска автотеста включают питание СМ — если нет замыкания в температурном зонде и он не отсоединен, барабан вращается со скоростью 45 об/мин, в противном случае стоит на месте.
Поворачивают ручку регулятора температуры в положение 40°С — барабан вращается со скоростью 250 об/мин, включается сливная помпа и подается напряжение на двигатель таймера. На дальнейшее проведение теста отводится 2 минуты, по истечению которых тест останавливается.
Если необходимо пропустить тест кнопок, следует повернуть ручку регулятора температуры в положение 0. В ходе выполнения этой части теста достигается максимальная скорость работы центрифуги.
Для тестирования кнопок и цепей дополнительных функций следует нажимать их в соответствии с указанной последовательностью, иначе создается условие для ошибки и приводной мотор вращаться не будет.
При нажатии кнопки половинной загрузки скорость вращения барабана изменяется от 250 до 400 об/мин.
При нажатии кнопок полоскания 3 или 4 скорость вращения барабана изменяется от 400 до 500 об/мин.
При нажатии кнопки останова с водой в баке скорость вращения барабана изменяется от 500 до 600 об/мин.
При нажатии кнопки экономичной стирки скорость вращения барабана изменяется от 600 до 720 об/мин.
При нажатии кнопки повышенного уровня воды скорость вращения барабана изменяется от 720 об/мин до максимальной.
В случае если на тестируемой стиральной машине не оказалось одной из перечисленных кнопок, для продолжения теста нажимают и сразу же отпускают кнопку отключения центрифуги.
Данный автотест позволяет проверить работу всех узлов стиральной машины, за исключением заливного клапана, ТЭНа и реле уровня.
Для проверки заливного клапана и реле уровня используется программа 1.
Проверка модуля DMPU с помощью измерительных приборов
Модуль DMPU можно проверить в автономном режиме. Для этого необходимо собрать схему в соответствии с рис. 8.

Рис. 8 Схема тестирования модуля DMPU в автономном режиме
Перед тестированием модуля необходимо проверить:
— целостность печатного монтажа платы;
— качество пайки, особенно мощных элементов (симисторы, резисторы R51);
— отсутствие поврежденных элементов.
Обязательно проверяют резисторы R51 (два больших керамических), включенных параллельно. Сопротивление параллельно выключенных резисторов должен составлять 3,1 кОм. Распространенный дефект модуля, когда один или оба резистора в обрыве.
В заключение, не выпаивая стабилизатор напряжения U3 (5 В), проверяют сопротивление между его выводами. При обнаружении короткого замыкания хотя бы одного из переходов, стабилизатор заменяют.
Тестирование модуля DMPU без подключения к стиральной машине
Поясним порядок сборки схемы для тестирования модуля DMPU.
Подключают к конт. А01-А02 резистор сопротивлением 5 кОм, к А05-А07 — лампу 220 В/60 Вт. Кроме того, устанавливают перемычки на между конт. А08 и А09, А10 и А11. Затем устанавливают одну из указанных ниже перемычек на соединителе CNC:
а) для проверки общего теста;
б) для тестирования программы залива воды;
с) для тестирования программы слива воды.
Напряжение питания 220 В подается на модуль через контакты С01 и С04.
Порядок тестирования с перемычкой «а» приведен в табл. 4.
Таблица 4. Результат общего теста с разной комплектацией модуля управления (перемычка «а»)
| Тип реле в модуле DMPU | Поведение модуля при тесте |
|---|---|
| AJS312 | После срабатывания реле яркость свечения лампы плавно растет (в пределах нескольких секунд), затем она непрерывно светится с максимальной яркостью (в пределах нескольких секунд) и резко выключается, через несколько секунд яркость свечения лампы медленно растет. Процедура повторяется 4 раза |
| AJW7212 | После трех срабатываний реле яркость свечения лампы плавно растет (в пределах нескольких секунд), затем она непрерывно светится с максимальной яркостью (в пределах нескольких секунд) и резко гаснет, через несколько секунд лампа медленно загорается. Процедура повторяется 4 раза |
| RP420024 | После двух срабатываний реле яркость свечения лампы плавно растет (в пределах нескольких секунд). Далее тест повторяется 4 раза |
В зависимости от версии прошивки микроконтроллера время выполнения каждого шага теста и пауза между ними могут изменяться в диапазоне от 6 до 20 с. По окончании теста между контактами С01 и СОЗ соединителя CNC появляется напряжение 220 В.
Данный тест позволяет проверить исправность микроконтроллера и, частично, — блока питания, модуля управления двигателем, модуля формирования команд, системы регулирования скорости вращения двигателя и модуля управления таймером.
Такое поведение модуля во время теста объясняется тем, что на него не поступают импульсы с тахометра и система это воспринимает как отсутствие вращения ротора. В результате контроллер плавно увеличивает напряжение, подаваемого на двигатель. Если после этого система не получила импульсы с тахометра, питание с двигателя снимается и через несколько секунд делается повторная попытка. После 4-ой попытки модуль выдает питание на двигатель таймера для перехода к новому коду операции — стирке. На новой операции все повторяется до тех пор, пока программатор не дойдет до положения STOP.
Такое поведение стиркой машины можно реально наблюдать, когда хозяйка жалуется на то, что машина все делает, а барабан не вращается.
Однозначно ставить диагноз, что неисправен модуль нельзя, так как может быть неисправен двигатель (износ щеток). Следует также отметить, что к результатам автотеста на самой машине нужно относиться осторожно, и использовать их можно лишь после того, как проверены все взаимодействующие с модулем элементы и узлы.
Тестирование с перемычкой «b» позволяет проверить модуль управления заливным клапаном — между контактами С01 (CNC) и В12 (CNB) должно быть напряжение 220 В.
Тестирование с перемычкой «с» схемы позволяет проверить модуль управления сливной помпы — между контактами С01 и С02 (CNC) должно быть напряжение 220 В.
Если ни один тест не запускается, необходимо проверить наличие напряжений 24 и 5 В на выходе модуля питания. При наличии лог. «1» на выв. 4 и 5 U1 в соответствии с модификацией модуля управления двигателем (если есть несоответствие по выходам сигналов РА5-6), не торопитесь считать, что, неисправен микроконтроллер — может быть ситуация, когда это вызвано неправильной комбинацией входных сигналов на U1.
Силовые элементы, используемые в модуле DMPU
Типы симисторов, используемых в модуле DMPU приведены в табл. 5.
Таблица 5. Типы симисторов, используемых в модуле DMPU
| Тип симистора | Тип корпуса |
|---|---|
| ВТВ24 | ТО-220 |
| ВтВ16 | ТО-220 |
| ВТВ08 | ТО-220 |
| ВТВ04 | ТО-220 |
| ВТ134 | SOT-82 |
| Z00607 | ТО-92 |
Внешний вид и цоколевка симисторов в корпусах ТО-220, ТО-92 и SOT-82 приведены на рис. 9

Симисторы проверяют омметром, при этом проводимость должна быть только между выводами А1 и G (1 и 3 для SOT-82).
Внешний вид и цоколевка транзисторов ВС337 и ВС327, используемых в модуле, показана на рис. 10,

а стабилизатора 5 В (LM78L05 или КА78L05А) на рис. 11.

В модуле используются диоды типа: 1N4148 и 1N4007.
Часто встречающиеся дефекты элементов в модуле DMPU
- обрыв сопротивлений R51 (А, В);
- выход из строя стабилизатора U3;
- выход из строя стабилитрона D24 (короткое замыкание);
- обрыв варистора VDR5.
Модуль управления двигателем:
- выход из строя реле К1, К2;
- выход из строя симистора ТR2.
Модуль формирования команд:
- выход из строя диодов D1-D6, D9-10, D15, D23.
Модули управления нагрузками (таймера, заливным клапаном и сливной помпой):
- выход из строя симисторов TR1, TR4, TR5;
- обрыв дорожек печатного монтажа в силовых цепях.
Кроме того, часто неработоспособность модуля DMPU может быть связана с подгоранием контактов соединителей CNA, CNB и CNC.
Статья подготовлена по материалам журнала «Ремонт&сервис»

В случае если желаете вызвать мастера по ремонту стиральной машины Ardo — рекомендуем сервис ExRemont.
Пользуйтесь услугами квалифицированных мастеров
Всего хорошего, пишите to Elremont © 2007
Источник
